WFHS可翻转型弧形筛产品概述:
WFHS可翻转型弧形筛主要用于选煤厂及选矿厂对物料进行预先脱水,脱泥,脱介作业,分级煤泥回收。也可与水旋流器配套使用,对细粒物料进行有效的分级、脱水、脱泥、脱介。
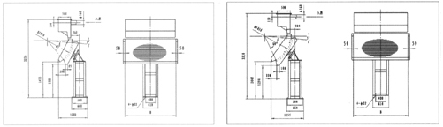
WFHS可翻转型弧形筛工作原理与结构特点:
该筛主要由弧形不锈钢筛面和筛框与支座组成。筛框中间位置旋转轴,筛框可以旋转轴旋转180度,筛网不用拆卸调换方向,从而延长筛面的使用寿命。煤浆沿弧形筛面运动,每越过一根筛条时,由于液流与筛条侧面尖角处撞击,在筛条夹角处使颗粒表面水的张力受到破坏,因此就有一部分水和细粒被切割下来成为筛下物。
WFHS可翻转型弧形筛型号说明:
WFHS可翻转型弧形筛技术参数表:
型号 | 筛宽mm | 处理量m3/h | 筛孔mm | 半径mm | 包角(°) | 筛条宽mm | 质量kg | 外型尺寸mm |
WFHS-0920 I | 920 | 50-110 | 0.4-1.0 | 1016 | 45 | 2.38 | 750 | 1202*1020*3230 |
WFHS-1220 I | 1220 | 70-145 | 0.4-1.0 | 1016 | 45 | 2.38 | 880 | 1202*1320*3230 |
WFHS-1520 I | 1520 | 85-180 | 0.4-1.0 | 1016 | 45 | 2.38 | 1090 | 1202*1620*3230 |
WFHS-1820 I | 1820 | 105-216 | 0.4-1.0 | 1016 | 45 | 2.38 | 1200 | 1202*1920*3230 |
WFHS-2120 I | 2120 | 122-250 | 0.4-1.0 | 1016 | 45 | 2.38 | 1320 | 1202*2220*3230 |
WFHS-2420 I | 2420 | 140-285 | 0.4-1.0 | 1016 | 45 | 2.38 | 1450 | 1202*2520*3230 |
WFHS-3000 I | 3000 | 175-355 | 0.4-1.0 | 1016 | 45 | 2.38 | 1780 | 1202*3100*3230 |
WFHS-3200 I | 3200 | 190-375 | 0.4-1.0 | 1016 | 45 | 2.38 | 1920 | 1202*3300*3230 |
型号 | 筛宽mm | 处理量m3/h | 筛孔mm | 半径mm | 包角(°) | 筛条宽mm | 质量kg | 外型尺寸mm |
WFHS-0920 II | 920 | 75-140 | 0.4-1.0 | 1016 | 45 | 2.38 | 850 | 1255*1020*3310 |
WFHS-1220 II | 1220 | 95-190 | 0.4-1.0 | 1016 | 60 | 2.38 | 1000 | 1255*1320*3310 |
WFHS-1520 II | 1520 | 119-240 | 0.4-1.0 | 1016 | 60 | 2.38 | 1120 | 1255*1620*3310 |
WFHS-1820 II | 1820 | 143-288 | 0.4-1.0 | 1016 | 60 | 2.38 | 1300 | 1255*1920*3310 |
WFHS-2120 II | 2120 | 167-336 | 0.4-1.0 | 1016 | 60 | 2.38 | 1400 | 1255*2220*3310 |
WFHS-2420 II | 2420 | 191-336 | 0.4-1.0 | 1016 | 60 | 2.38 | 1520 | 1255*2520*3310 |
WFHS-3000 II | 3000 | 240-430 | 0.4-1.0 | 1016 | 60 | 2.38 | 1900 | 1255*3100*3310 |
WFHS-3200 II | 3200 | 280-460 | 0.4-1.0 | 1016 | 60 | 2.38 | 2120 | 1255*3300*3310 |
型号 | 筛宽mm | 处理量m3/h | 筛孔mm | 半径mm | 包角(°) | 筛条宽mm | 质量kg | 外型尺寸mm |
WFHS-0920 III | 920 | 85-180 | 0.4-1.0 | 2032 | 45 | 2.38 | 950 | 1580*1020*3715 |
WFHS-1220 III | 1220 | 115-240 | 0.4-1.0 | 2032 | 45 | 2.38 | 1120 | 1580*1320*3715 |
WFHS-1520 III | 1520 | 145-300 | 0.4-1.0 | 2032 | 45 | 2.38 | 1230 | 1580*1620*3715 |
WFHS-1820 III | 1820 | 175-360 | 0.4-1.0 | 2032 | 45 | 2.38 | 1430 | 1580*1920*3715 |
WFHS-2120 III | 2120 | 205-420 | 0.4-1.0 | 2032 | 45 | 2.38 | 1530 | 1580*2220*3715 |
WFHS-2420 III | 2420 | 235-480 | 0.4-1.0 | 2032 | 45 | 2.38 | 1650 | 1580*2520*3715 |
WFHS-3000 III | 3000 | 295-600 | 0.4-1.0 | 2032 | 45 | 2.38 | 2050 | 1580*3100*3715 |
WFHS-3200 III | 3200 | 330-650 | 0.4-1.0 | 2032 | 45 | 2.38 | 2240 | 1580*3300*3715 |

型号 | 筛宽mm | 处理量m3/h | 筛孔mm | 半径mm | 包角(°) | 筛条宽mm | 质量kg | 外型尺寸mm |
WFHS-0920 Ⅷ | 920 | 115-240 | 0.4-1.0 | 2032 | 60 | 2.38 | 1050 | 1810*1020*3905 |
WFHS-1220 Ⅷ | 1220 | 156-320 | 0.4-1.0 | 2032 | 60 | 2.38 | 1120 | 1810*1320*3905 |
WFHS-1520 Ⅷ | 1520 | 195-400 | 0.4-1.0 | 2032 | 60 | 2.38 | 1310 | 1810*1620*3905 |
WFHS-1820 Ⅷ | 1820 | 234-480 | 0.4-1.0 | 2032 | 60 | 2.38 | 1500 | 1810*1920*3905 |
WFHS-2120 Ⅷ | 2120 | 272-560 | 0.4-1.0 | 2032 | 60 | 2.38 | 1640 | 1810*2220*3905 |
WFHS-2420 Ⅷ | 2420 | 312-560 | 0.4-1.0 | 2032 | 60 | 2.38 | 1780 | 1810*2520*3905 |
WFHS-3000 Ⅷ | 3000 | 390-720 | 0.4-1.0 | 2032 | 60 | 2.38 | 2150 | 1810*3100*3905 |
WFHS-3200 Ⅷ | 3200 | 430-800 | 0.4-1.0 | 2032 | 60 | 2.38 | 2350 | 1810*3300*3905 |